Akumulačná nádrž k splynovaciemu kotlu

Zobraz úvodný príspevok
Ahojte, mame taky problem: mame splynovaci kotol atmos 25kw, ktorym vykurujeme rod.dom (prizemie+podkrovie) o celkovej ploche cca 230m2 (vsetko radiatory, ziadna podlahovka) a kurenie nie je napojene na ohrev TUV. No a problem je v tom, ze hlavne na jesen a jar, ked teploty nie su az take nizke ale treba kurit (2 male deti ;-) ) sa nam stava, ze nam teplota na kotly vyskoci, kedze radiatory sa termostat. hlavicami uzavru a teda kotol sa musi chladit vodou, ktora odvadza teplo. A otazka je, ci by nenasla vyuzitie nejaka akumulacna nadrz, ktora by v takychto pripadoch teplo akumulovala, ktore by sa dalo neskôr vyuzit? Kolko litrova by asi mala byt? A ake mate s tym skusenosti, hlavne ma zaujima nejaky pomer kurenia kotlom voci kureniu akum.nadrzou. Moja laicka predstava je, ze by sa tym hlavne znizila spotreba dreva, kedze povedzme jeden den by sa zakurilo v kotlom, ten by vyhrial komplet dom a potom by naakumuloval nadrz, ktorou by sa kurilo nasledujuci den a tym padom by mohla klesnut spotreba mozno o polovicu...
Odpovedať
@ludo65 ale kdeze , klesa nam tlak v systeme pre zmenu. Do soboty sa asi 3 dni vkuse kurilo a v sobotu rano ked vsetko zhorelo, vychladol system tak tlak bol prv 0,8, v nedelu 0,5 a v pondelok rano 0,3 !!! Radiatory v podkrovi sme skusali odvzdusnovat, tie neboli zavzdusnene, tak neviem. Vcera dopustil do systemu vodu na 2,4 atm. Asi po 15 hod. tlak neklesol, aj ked neviem, ono to pusti ten tlak aj do celeho systemu ci len tych 2,4 atm je natlakovany len kotol (toto urobil za studena, nekurili sme, len sme chceli vediet ci neklesne tlak aj takto)? Boze ten nas kurenar nevie nic !!!! Uz mam chut volat druheho, nech to odskusa a nadstavi druhy lebo uz stracam trpezlivost.
Odpovedať
Profilova fotka
@bvlgari66 ja som tiez dost bojoval pri spustani kurenia. Ale postupnym opakovanym tlakovanim sa to ustalilo. Ak je v systeme vzduch ten sa rozpina viac ako voda. K tomu ak je niekde automaticky odvzdusnovak, ten to odfukne bez toho aby clovek o tom vedel. A samozrejme treba skontrolovat tlak v expanznej nadobe.
Odpovedať
@bvlgari66 aku velku mate tu expanzku? Vychodiskovy tlak sytemu za studena by mal mat 1,2-1,5 bar. Tych 2,4 bar co natlakoval kurenar je v celej sustave.
Odpovedať
teraz pri studeneom systeme tlak drzi. exp. je objemu 50 L, zrejme nepostacuje. Mal to dat vypocitat niekomu a ze vraj vyhovuje, ALE my mame akumulacku 800 litrov. On to ratal na 500 litrovu, lebo ze zabudol aku mame akumulacku, popri tom material davali oni aj robotu robili oni vsetko! No nic odpustime teraz vodu aby bol tlak na tych 1,2 baru, a skusim kurit aspon 2-3 dni vkuse ze ako sa to bude spravat,a ked vyhasne ci si system tlak.
Odpovedať
@bvlgari66 AN 800 l + pocitajme 300 l vo vykurovacom okruhu je 1100 l vody. pokial mate vychodiskovy tlak 1 bar a poistny ventil 2,5 baru tak to vychadza ta EN o velkosti 147 l. ;-) Tak neviem, ze co tam kurenar pocital. :-)
Odpovedať
Profilova fotka
@bvlgari66 ma este jedna vec napadla, aky mas poistovaci ventil ? Ja mam npr 2,5bar takze u mna by to asi pri kureni uz odfuklo :)
Odpovedať
@majkoj aj ja mam poistovak na 2,5 baru ale to len skusal natlakovat na viac, pred kurenim sa spusti voda zo systemu aby bol tlak okolo 1 - 1,2 baru.
Odpovedať
@bvlgari66 pri nahrievani vam bude na 1000% vytlacat cez poistovak vodu lebo ta EN je mala! Potom budete mat problem ze ked sa sustava ochladi tak vam upadne tlak mozno aj na 03-05 baru a to je pre uzavrety system malo.Doinstalijte este 100 l EN inak budete musiet stale dopustat vodu do systemu. Reklamujte u kurenara co spravil vypocet tej EN. ;-)
Odpovedať
Profilova fotka
expanzka je dobrá, netlakujte viac ako 1,5, podlahovka dlho drží vzduch, má odvzdušnenie automat, takže po počiatočnom poklese aj opakovanom sa to ustáli.
Odpovedať
@jan45 Ta expanzka je mala!!! Standardne sa dava na 1000 L vody 100 l EN. !!
Odpovedať
Profilova fotka
@ludo65 má pravdu. taktiež odporúčam zväčšiť objem expanznej nádoby na 100 litrov. taktiež zbytočne nezvyšovať počiatočný tlak v systéme. závisí to od statickej výšky objem, takže 1,0 baru (10 m.v.s.) úplne postačuje, tým pádom pri spustení obehového čerpadla a náhreve sústavy bude pracovať vo väčšom rozsahu pretlakov, a tým pádom dôjde i k neskoršiemu otvoreniu poistného ventilu.(ku ktorému by nemalo dochádzať). objem expanznej nádoby sa počíta z objemu sústavy a pokiaľ tam vstúpi veľkoobjemový článok ako je AKU nádoba, tak objem expanznej nádoby automaticky narastá.
Odpovedať
@jan45 @ludo65 @maros_kollar vcera doniesol 80 litrovu expanzku, ze ta uz bude postacovat.. Tato co mame teraz ma 50 litrov, tu ide vymontovat a namontovat o 30 litrov vacsiu.
Odpovedať
@bvlgari66 ta 80 l EN je mala!! nech dopoji k tej 50 l tu 80 l !! Alebo ten kurenar nevie pocitat, alebo ich montuje len od brucha aku ma naladu.
Odpovedať
@maros_kollar pokial ma cerpadlo v sustave tak kazdy vyrobca ma zadany min. pracovny tlak cerpadla a u 99% vyrobcov je to 1,5 bar. ;-)
Odpovedať
Profilova fotka
@ludo65 treba rozlisovat staticky pretlak v kludnej sustave a dynamicky pretlak obehoveho cerpadla. my hovorime o statickom pretlaku v sustave, nie o dynamickom pretlaku cerpadla. pri tlakovani expanznej nadoby zabezpecujem vysku vodneho stlpca podla vysky objektu, takze 1,0 baru co je 10 m.v.s. uplne postacuje. celkovy tlak je sucet dynamickeho a statickeho pri vypnuti obehoveho cerpadla posobi len staticky pretlak v danom bode. cim idem vyssie od expanznej nadoby je staticky pretlak nizsi. expanzna nadoba je priamo naviazana na vysku objektu a ta udava pociatocny pretlak plus rezerva na tlak pár.
Odpovedať
Profilova fotka
@ludo65 jednoduchý výpočet pre expanznú nádobu podľa normy je : Vexpmin=(Ve+Vwr)*(pe+1/pe-p0) pokiaľ máme zväčšenie objemu sústavy Ve čo závisí od maximálnej poruchovej teploty(koeficient e) a Vwr čo je vodná rezerva, tak ná ostáva konečný návrhový pretlak pe, ktorý by mal byť o 10% nižší ako otvárací pretlak poistného ventilu a tiež počiatočný návrhový pretlak p0 v sústave. Je logické že pri zvyšovaní rozdielu pe-p0 nám bude klesať podielová hodnota čo pri násobení vodným objemom zmenší potrebný objem expanznej nádoby. príklad. p0=1,5 bar, pe=2,3 bar ...podiel 4,125*objem alebo p0=1,0 bar, pe=2,3 bar..... podiel 2,54*objem preto u nízkoteplotnej sústavy s nízkou poruchovou teplotou môže stačiť i vstavaná expanzná nádoba.
Odpovedať
Článok sa načítava...
@maros_kollar Tu sa riesi problem, kde ma ten system ca 1100 l . ;-) Kolko ma jedna vstavana EN nadoba, 5-8 l? vstavaná expanzná nádoba staci akurat tak na ohrievanie TUV. alebo len podlahovky nic viac.;-)
Odpovedať
Profilova fotka
@ludo65 tomu rozumiem. vypočet je rovnaký pre akýkoľvek uzavretý systém. ako som spomenul v predošlých komentoch dôležitý je objem sústavy, poruchová teplota a počiatočný a konečný návrhový pretlak. Znižovaním dolného počiatočného pretlaku zmenšujem objem expanznej nádoby pretože pracujem vo väčšom rozsahu pracovných pretlakov. ak má niekto malú výšku objektu, systém natlakuje na vyšší počiatočný pretlak napr.1,5 baru pri náhreve sústavy na vyššiu teplotu u AKU nádoby a nevhodne zvolenej malej expanznej nádobe dôjde k rýchlemu dosiahnutiu horného konečného návrhového pretlaku, potom sa sústava môže dostať do havarijného stavu. vstavanú expanznú nádobu som použil len ako príklad pre porovnanie správneho návrhu expanznej nádoby. :-)
Odpovedať
@maros_kollar tuto diskusiu by sme mohli viest dalej, ale som toho nazoru ze by sme tu diskutovali len my dvaja ;-) Najjednoduchi vypocet velkosti EN zavesujem v prilohe aby to bolo zrozumitelne aj pre laikov a mohli si previest tento vypocet sami. ;-) A urcite im vodu vytlacat cez poistovak nebude. ;-)
Odpovedať
@ludo65 @maros_kollar ...v pondelok ma prist prelozit tu EN, ako som pisal 50 litrovu zoberie a da tam 80-ku, lenze podla mna aj ta 80 je mala, ked to preratam podla tabulky a vzorca co sem dal ludo65. Kebyze tu 50ku necha a prida este 80 to by som mal dve EN dokopy 130 litrov. Ale moja otazka je ci vobec mozu byt v susatve zapojene naraz dve EN ?? Lebo ako pocitam tak 800 litrov ma len akumulacka + 10radiatorov + podlahove vykurovanie cca 75 m2 na prizemi. Radiatory su: 2x rebrik (600/1800) + 4x 550/1200 + 1x 550/1600 + 1x 550/800 + 2x 400/1400. Oni tie radiatory su samy o sebe riadne velke, tie musia mat v sebe dost vody! Ratam tak 1100 litrov vody = system, mozno aj viac. Rozmyslam ci nezavolam dakeho druheho kurenara lebo tento len tápa uz mesiac, a pomaly aj sneh napadne a kurenie vkuse nedoladene aby slapalo ako ma! Inak ten prepocet EN mu asi ukazem :D
Odpovedať
@bvlgari66 do sustavy mozete napojit aj viac EN. ;-)
Odpovedať
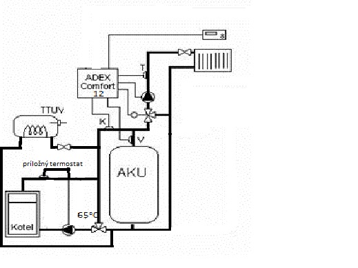
Zdravím prečítal som si váš problém, ale neviem presne v čom je chyba. Môžem vám aspoň popísať moje zapojenie. Dom je kocka tehla dvojpodlažný + pivnica a kotolňa, radiatory 10ks korad cca 90l. Mám pec ATMOS DC22S a mám aj 800l nádrž a EN 35+70l. Nepoužívam ladomat ale mám trojcestný termoventil ESBE na 65°C čerpadlo na malom okruhu riadené príložným termostatom. Nabíjanie a vybíjanie má na starosti ADEX Comfort12 z trojcestným ventilom a servomotorom ESBE. Ako takú shcému zapojenia, som priložil. Čo sa týka funkčnosti nemá to chybu,len asi 5 dní som doslova maturoval ako nato. Teraz to fachá ako má. Mne išlo hlavne o vyrovnávanie prebytočného tepla z pece a udržiavanie konštantnej teploty v dome. Predtým to bolo založil 26°C vyhaslo 20°C, alebo sa dokurovalo. A to chodiť, hore dolu a sledovať teplotu na peci. Len toľko, ak sú otázky budem sa snažiť odpovedať.
Odpovedať
@palo14 Paci sa mi tvoje zapojenie. NA tom ADEX Comfort si vies nastavit vykurovaciu vodu do radiatorov (v akom rozsahu-chcel by som to pouzit na podlahovku cca 28-35st)?
Odpovedať
ADEX má pre podlahovku zvlášť nastavenie: manuál - http://www.zefin.cz/files/adex%20comf... . Zabudol som doplniť ja mám aj vonkajšie čidlo teda je ekvitermická regulácia a potom si tú teplotu min a max nastavuje sám. Ale je to nastavené min. t. - 30°C a max. t. - 55°C ešte je teplo.
Odpovedať
@palo14 to ako chcete tvrdit ze vam tu TUV zohrieva bez cerpadla ? :-)
Odpovedať
však sú tam dve, stíha to bez promlémov. SCHÉMA
Odpovedať
@palo14 co su tam dve? na tej scheme mate dva 3 okruhy. Kotlovy, Vykurovaci, Ohrev TUV. s cerpadlom,mate len 2 a to 1 kotlovy a 1 vykurovaci okruh. To ako naozaj chcete tvrdit ze vam ten ohrev TUV zohrieva na samotiaz? Tato schema uz len po hydraulickej stranke nebude spravne fungovat. 1) nespravne zapojenie vratnej vody z TUV 2) Zle zapojena vratna voda z vykurovacieho okruhu 3) Treti okruh - TUV nema cerpadlo Ked budu bezat obe cerpadla, alebo len vykurovaci okruh, tak vam nikdy v zivote nezohreje TUV na samotiaz. ;-) Kto vam to navrhoval?
Odpovedať
ludo65 tak to je teda riadna kravina. 8 rokov je to zapojené a ja stále podľa vás nemám teplú vodu? No, musím povedať ste fachman a od vás si dám určite poradiť. A kto to navrhoval? určite nie kurenár s Vašimi skúsenosťami.
Odpovedať
@palo14 tvrdte si co chcete, ale vy urcite fachman nieste ked tvrdite ze je to v poriadku. :-D Skor ako tu zacnete vyblakovat a niekoho urazat, tak sa rozoberte s fyzikou a hydraulikou. Totiz normalny kurenar vam to takto urcite nikdy nezapoji.;-)
Odpovedať
@palo14 vy ste pouzil tuto schemu pre zapojenie. :-) Na kotlovy okruh ste dal namiesto MIDI riadiacej jednotky na spinanie kotloveho okruhu termostat. potial je to v poriadku. A kde je to cerpadlo na TUV? :-D To naozaj nasvedcuje ze aky ste vy FACHMAN ked uz neviete ani zapojenie podla chemy spravit .:-D
Odpovedať
Na pridanie príspevku sa musíte prihlásiť.
Presunutím fotiek môžete zmeniť ich poradie

Nenašli ste čo ste hľadali?