Akumulačná nádrž - máte reálne skúsenosti?

Zobraz úvodný príspevok
Zdravim vas . mam lepsie zatepleny starsi dom ,,20 cm eps steny,3 skla okna , 40 cm strop .. podlaha zateplena menej, ale bola tepla uz pred zateplenim , ...je to cca do 90 m2 vykurovanej plochy chcel by som pouzit pec cca 20 kw a zhruba 1000 litrovu akumulacnu nadrz .. kurit denne tak 3 hodiny,vykurit nadrz a potom fugovat uz iba z akumulacky do dalsieho dna .. otazka je mate niekto podobne skusenosti ? zatepleny aj nezatepleny dom a akumulacnu nadrz , ako fungujete realne ,vydrzi vam teplo do druheho dna bez dodatocneho prikurovania ? kolko dreva asi tak spalite za zimu ? dakujem
Odpovedať
1
2
@janik_h akú máš AN, lebo je veľa konštrukčných riešení, potom sa dá radiť zapojenie, ak nemáš, dá sa poradiť akú AN.
Odpovedať
Profilova fotka
@gf565 ahoj môžeš aj mne poradiť? Mám 500L akumulačku s 12 vyvodmy. Od spodu je vypúšťanie - napuštanie. 2 vývod je pre spiatočku kúrenia. 3 vývod je spiatočka s teplovodného krbu. 4 vývod je spiatočka s tepelného čerpadla 5 až 9 nič. 10 prívod od TC. 11 prívod od krbu. 12 prívod na kúrenie. Je to podľa teba dobre zapojené? Ešte to nemám napustené a nebol by problém to prerobiť. Vopred díky
Odpovedať
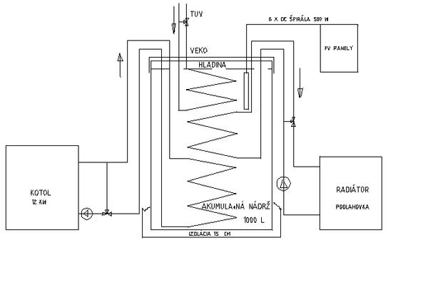
@logo22 toto by mal riešiť profesionál kúrenár, na to sa nedám. V AN je dôležité aby sa teplá voda vrstvila od hora dole a nie miešala teplá so studenou. Takéto vrstvenie môže robiť takáto AN-v prílohe, tam je aj jasne nakreslené kde má byť stúpačka a kde spiatočka. Nemusí byť otvorená ako mám ja, ale dôležité sú tie hady, ktoré môžu byť aj v uzavretej.
Odpovedať
Profilova fotka
@gf565 ok ja že si kurenár :-D
Odpovedať
Diskusia pokračuje po 2 rokoch
Profilova fotka
Ahojte. Potrebujem radu. Mam kupil som 5 rocny poschodovy dom plocha poschodia 150m2 cize spolu 300m2. obvodove steny cca 50 cm zatepleny strop 40 cm okna 3 sklo a na podlahach vsade anhydrid. Topenie je riesene kotlom na tuhe palivo a v dome je podlahovka ale aj radiatory. Jed vec ktora mi chyba je akumulacna nadrz. Vzhladom k zdvojenemu topeniu (radiator a podlahovka) som rozmyslal nad 2000l aby cas bez topenia s kotlom bol dlhsi. Alebo mate skusenost ze by mi stacila 1000l nadrz? Kolko to tak orientacne vydrzi topit? Viem ze zalezi od zimy ale ide mi o to ci napr. pol dna den alebo 3 hodiny. Dakujem pekne za rady.
Odpovedať
Profilova fotka
Ahojte. Potrebujem radu. Mam kupil som 5 rocny poschodovy dom plocha poschodia 150m2 cize spolu 300m2. obvodove steny cca 50 cm zatepleny strop 40 cm okna 3 sklo a na podlahach vsade anhydrid. Topenie je riesene kotlom na tuhe palivo a v dome je podlahovka ale aj radiatory. Jed vec ktora mi chyba je akumulacna nadrz. Vzhladom k zdvojenemu topeniu (radiator a podlahovka) som rozmyslal nad 2000l aby cas bez topenia s kotlom bol dlhsi. Alebo mate skusenost ze by mi stacila 1000l nadrz? Kolko to tak orientacne vydrzi topit? Viem ze zalezi od zimy ale ide mi o to ci napr. pol dna den alebo 3 hodiny. Dakujem pekne za rady.
Odpovedať
Profilova fotka
mas v plane dokupovat cisto len akumulacnu nadrz, ci robit aj nejake dalsie upravy?
Odpovedať
Profilova fotka
@dalaj iba kupit akumulacnu nadrz pre usporu dreva a pre komfort.. Neviem ci to je mozne ale idealne den topim drevom a den idem na naddz alebo aspon pol dna na nadrz.. Ci je to nerealne?
Odpovedať
@jakub_kubko_lacko asi nereálne Mám nádrž 1000 l čisto iba na kúrenie 20cm eps,3 skla okná ,na povale vata ..staršie domy zateplené ..kuri sa v zime tak 4 hodky niekedy možno 5 vždy podvecer ..teplota v izbách stále cca 22 až 23 do ďalšieho dňa Výhoda je v Tom že môžem otočiť termostat na radiátore a neprekurujem dom vysokou teplotou ..takisto sa nabíja aku nádrž a pec ide stále na 80 ..kúrim drevom
Odpovedať
Diskusia pokračuje po 2 rokoch
Profilova fotka
Zdravím. Rekonštruujem starý rodinný dom rozloha 135m2. obvodové steny 30cm škvárobetonové tvárnice duté. okná su vymenené trojsklo, zateplenie stropu 40cm vata a obvodový plášť 20cm eps. Prerábam aj celé kúrenie, kedže som menil aj dispozíciu. kurenie som dal radiátory na rozdelovač. Mám starý kotol Viadrus asi 26 neviem to presne a chcem ho do kúrenia aj nadalej využívať. plus mám kondenzačný kotol a doplniť to chcem o solár. Našiel som schému zapojenia ktorá by sedela presne nato čo by som chcel. viete mi poradiť či to bude fungovať popípade či to radšej riešiť bez AN? Ďakujem
Odpovedať

Odpoveď na príspevok od andrej_rafaj:

Zdravím. Rekonštruujem starý rodinný dom rozloha …
@andrej_rafaj K tomu pecu (výkon) a vzhľadom na rekonštrukciu, zateplenie sa asi bez AN nezaobídeš. Toto prepočítať, niekomu zveriť, aby to bolo užívateľsky komfortné, zároveň ekonomické.
Odpovedať
Profilova fotka
Výkon je 23,5 kw podla počtu člankov ako uvádzaju v navode.
Odpovedať
1
2
Na pridanie príspevku sa musíte prihlásiť.
Presunutím fotiek môžete zmeniť ich poradie

Nenašli ste čo ste hľadali?