Tepelne cerpadlo - neuplne zamrzanie vyparnika

Zobraz úvodný príspevok
Zdravim, Mam nove TC vzduch-voda, bezi asi 3 mesiace. Chcem sa opytat co si myslite o takomto omrzani vyparnika? Stale tam je v strede taky sirsi pas na ktorom sa netvori namraza. Mozno 1/5 plochy vyparnika. Znamena to malo chladiva v systeme? Ak ano, aky velky je to problem? Ci to treba to riesit, alebo staci spomenut pri prvej servisnej prehliadke? Mozem to mat vplyv na vykon, efektivitu, COP, pocet startov a rozmrazovani,....? @finkis , @gkrivanek , @fural , @septiko , @jozefsv , @petersmd , @majkoj , a ini. Vdaka vopred za radu.
Odpovedať
@kejsix a i nie tak jablka s jablkami ale Carola s Clappovou :-) TC bez ohladu do coho odovzdava energiu je jasna volba. Pre tych ktory to nepochopili v stadiu projektovania to mozu zachranit dodatocne v podobe klimatizacie ;-) Hlavne je mat gule a priznat si to i dodatocne a vyvarovat svojej chyby ostatnych!
Odpovedať
@rkorba Tak ak klimatizácia nieje TČ tak potom už neviem čo to je ;-)
Odpovedať
@gkrivanek jaaj, sorac, mi nedopaluje, pracovna unava, zbytocna otazka na znacku, no tych 10kw ma prekvapilo, to je nominal ?
Odpovedať
@dexter89 Vcera bolo u nas -6 st, manzelka si zvysila kurenie na 25,5 st . bo sa jej zdalo ze zima, v dome hic jak svina, kuknem na TC - mnozstvo vyrobeneho tepla 100kwh ! , spotreba 25kwh zo siete, plus 6kwh voda. Ak zaratam dalsiu spotrebu domu, materska, indukcia, cisticka, cerpdla... Viem odhadnut moj ucet za elektrinu z elektrokotlom...... len na kureni a TUV by to za danych podmienok bolo 100+20=120×30=3600kwh na mesiac. Mne sa TC aj fotovoktika jednoznacne oplati. Dnes uz taha na na -8 st, 🙂)) ,
Odpovedať
@micjak o polovicu ani nie...cca 6%..ale pozor, znížená cena sa vykompenzuje zvýšenou cenou za istic, pri 32A to bude niečo pod 9euro mesačne 😂
Odpovedať
Profilova fotka
@rkorba presne ako píšeš! Ja som si už 100krát priznal chybu aký som bol debil 😄 Nechal som sa opiť rožkom a dal narýchlo káble do podlahy... chyba... a aj tu na ms sa snažím všetkých vyvarovať aby tak učinili a už som teda poradil veľa ľuďom čo som poradil 😄 Inak dopadnú jak ja s troma druhmi kúrenia 😄 Už som to napísal 100 krát, ja kebyže staviam znova, u mňa jedine TČ vzduch - vzduch, výhody podľa mňa prevyšujú aj tc voda - vzduch ale zavísí od typu , plochy a členitosti domu samozrejme... v členitom dome sa môže investícia a cena za tč vzduch vzduch vyrovnať, alebo aj prevýšíť náklady na voda -vzduch... ja kebyže staviam znova dávam všade toto 3multisplit a povedzte či to nie je krása 😄 😄 : https://www.youtube.com/watch?v=-oONP...
Odpovedať
@hokomi preco 32A istic 16kw TC idu bez problemov na 25A
Odpovedať
Zdravím, ja mám Panasonic Aquarea H 7 kw a všimol som si, že na spodku mám suchý pás bez námrazy. Nejako som sa nad tým doteraz nepozastavoval, ale po prečítaní tohto vlákna si kladiem otázku či to nie je taktiež chyba na vonkajšej jednotke. Majitelia Panasonicou ako je to u Vás?
Odpovedať
@binma Na mojom TČ Daikin som si všimol tiež takýto pás, teraz neviem v akom režime práve boli, či začínalo rozmrazovať, alebo či nemá aj nejaký režim na rozmrazenie spodku.. Inak mi namŕza rovnomerne po celom. Skús ho odsledovať či vždy namrzne takto. Myslím že toto by mohol byť prejav normálnej prevádzky tohto TČ. To čo je na začiatku tejto témy to normálne nie je.
Odpovedať
@binma pozri sa ci nemas na vani odporovy kabel, ktory je aktivny ked sa odmrazuje najlepsie termokamerou . Zabranuje zamrznutiu kondenzu a pomaha jeho odteceniu .
Odpovedať
Foto je z času keď začínalo namrzať, čiže defrost to nie je. Či je na spodku nejaký kabel netuším ale v nastaveniach som tam nič také nenašiel (ani v servisných). Možno by viac vedel @fural .
Odpovedať
@binma cerpadlo si nenecha do vsetkeho kecat a a urcite sa v menu nebude dat vypnut odporovy kabel umiestneny vo vani! Ten si cerpadlo riadi samo kedy potrebuje podla vonkajsej teploty.
Odpovedať
Profilova fotka
@binma na spodku by mal byť odporový kábel, ktorý keď mrzne zapne aby odtekajúci kondenz nenamŕzal na spodku vane... unikajúce teplo spôsobí, že z poslednej vetvy sa odparí chladivo skôr a nevytvorí sa námraza... neronomerné namŕzanie výparnikov je celkom bežná vec, môže byť spôsobená nerovnomerným prúdením chladiva v jednotlivých vetvách po štarte toho ktorého cyklu... chybu by som v tom nevidel
Odpovedať
@rkorba To by som chapal v pripade, ze by bolo namrazene a elektronika by vyhodnotila, ze bude potrebne vykonat defrost a potrebuje spriechodnit odtokove dierky. Ale tu je do defrostu daleko.
Odpovedať
@binma Este raz , pokial to nemas odsledovane, tak sa ti moze spustat odporovy kabel od urcitej vonkajsej teploty permanentne, lebo nema obrovsky vykon, len udrziavaci cize musi ist dlsiu dobu, aby udrzal vanu v tekutom stave :-)
Odpovedať
Caute modrosraci 🙂 Chcete vediet ako to dopadlo? Tu mate zopar fotiek z diagnostiky termokamerou. Vonkajsia jednotka vymena za novy kus, vadna odoslana Daikinu do vyrobeho zavodu. Zatial ju mam len 2 dni, ale rozdiel na vyparniku je viditelny. Posledne foto fotene vcera vecer pri teplote asi 1C v momente ked zacalo odmrazovanie.
Odpovedať
Článok sa načítava...
@rkorba ja mám" veterník" a som max.spokojný. Mesačné náklady na kúrenie a ohrev vody máme 35,6€. A mám ho otestovaný pri -16, výstupná teplota 32° a teplota v dome 23°. A som max.spokojný.
Odpovedať
Profilova fotka
@palo231 kolko dni trvalo kym ti ju vymenili od podania reklamacie?
Odpovedať
@bookeeper cele to trvalo 2-3 tyzdne... Ale ja som ich nenahanal, kedze TC kurilo a my v dome este nebyvame. Ked mali inu zakazku v okoli tak sa zastavili. Prvykrat len zdiagnostikovali a pofotili termokamerou. Potom doniesli novy kus. Neplatil som nic.
Odpovedať
@palo231 ako tak citam prva pozitivna reklamacia TC s happy endom :-) Vacsinou pocuvam, ze sa zastavuju raz rocne za 100E :-D Kludne byt tebou by som zverejnil meno firmy, lebo to sa v dnesnej dobe pocita.
Odpovedať
@rkorba je to uplne nove TC a servis mam predplateny (4 rocne prehliadky, zaruka 5r) Asi by som bol nespokojny keby mam platit 😉
Odpovedať
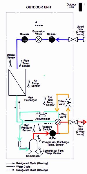
@binma neviem viac Panasonic štandartne nemá od výroby zabudovaný ohrev - odporový kábel vo vaničke, Príčina prečo je ten spodný pás nenamrznutý môže byť rôzna. Napríklad Mitsubishi má vo vaničke ešte vetvu - rurku s relatívne teplým chladivom, pred expanzním ventilom, aby voda v nej nezamrzala a nemusel sa použivať extra ohrev elektrickým káblom. možno je v tej vetve priškrtený prietok chladiva, alebo podľa schémy, horúce plyny z kompresora idu do vnútornej jednotky - červená a časť týchto plynov (relatívne teplých) ide cez dvojcestný ventil (a pravdepodobne cez spodnu časť výmeníka spať do sania kompresora (žltá) a mieša sa s plynným chladivom z vonkajšieho výmenníka, toto sa deje podľa nejakej naprogramovanej logiky(otváranie dvojcestného ventilu) za účelom zvýšiť prietok chladiva v kompresore, prípadne vrátiť olej späť do kompresora, súto len moje dohady, takže neberte to ako 100% schéma je originál.
Odpovedať
@fural Vdaka za vysvetlenie. Co som zistil, tak vo vanicke nemam ziadny odporovy kabel. Predpokladam, ze na spravny chod TC by to nemalo mat vplyv?
Odpovedať
Na pridanie príspevku sa musíte prihlásiť.
Presunutím fotiek môžete zmeniť ich poradie

Nenašli ste čo ste hľadali?