Laddomat a ochladzovanie akumulačky

Zobraz úvodný príspevok
Kotol mam zapojeny pouzitim laddomatu. Zatial nemam ziadne ovladanie, ale ked je laddomat v elektrike ochladzuje akumulacku asi aby ten kotol bol na 60 stupnov, ale nechapem dokedy po vyhasnuti treba udrziavat ten kotol na 60 stupnov, lebo ako pozeram tak nejaku logiku to nema ked to vychladzuje nazbierane teplo na to aby sa ohrial kotol:)
Odpovedať
@radoslavc Ale nie kombinovaný. Ak sa dá dať tlakomer inde, tak treba toto vymeniť za liehový teplomer. A vymeniť aj ten T-kus za mosadzný. 5/4" na 3/4" nezoženieš, tak treba 5/4" a redukciu k tomu...
Odpovedať
@dedo758 preco aj ten T-kus vymenit za mosadzny? moze to robit problemy? ci len kvoli tomu aby to tam pasovalo?
Odpovedať
@radoslavc Pozink v dnešnej dobe nie je to čo pred 40 rokmi, aj keď je pod tým šedá liatina, nie oceľ, ale chemická reakcia mosadz-pozink-mosadz môže časom narobiť šarapatu. Pozink už len na studenú vodu. Na kúrenie a teplú vodu uż 8 rokov nie...
Odpovedať
@dedo758 ja fakt nechapem preco to tie firmy dnes vsetko fusuju a takto robia problemy, pritom dostali zaplatene nadstandardne, cca 300e/den osoba a to si este na materiali nahodili...vrchol Co sa tyka tych dvoch teplomerov, uvazujem, ze by som vybral ten co je vedla - poistny ventil, dal T kus a spredu dal manometer, resp. teplomer.
Odpovedať
co sa tyka k teme, tak po odsledovani spravania sa kurenia najrozumnejsie je dat snimac teploty na vystup z komina. A podla toho spinat laddomat. Existuje nejaky uchyt na komin resp. ako sa da riesit snimanie teploty spalin?
Odpovedať
Profilova fotka
@radoslavc na vypinanie to bude dobra vec, ale ako chces cez to docielit ze ti ho aj spravne zapne? Nakolko si myslim ze by sa mal zapinat neskor ako ked zacne kotol kurit, a sice voda v kotli by sa mala zohriat na teplotu nad hodntou ktora spusta ladomat.
Odpovedať
@stanleykoooo ano za tie peniaze co to stoji by to malo mat logiku aby to spustalo len pri potrebnej teplote. Myslim ze lepsia moznost ako snimat spaliny nie je. Nakolko kotol sa zohrieva pri vyhasnuti akumulackou.
Odpovedať
Da sa to vyriesit priloznym termostatom na vystupe vody z kotla, akurat ho treba pocas kurenia nastavovat... ja to riesim tak, ze pri rozkurovani nastavim termostat na zopnutie pri ca 50-60C, po rozhoreni nastavim na 70 a pri doharani a nabitej akumulacke na 80-90... treba mat odsledovane kolko prilozeni treba na nabitie, u mna su to priblizne tri plne nalozenia kotla, pri poslednom nakladani posunem termostat na tych 80, pri doharani uz teplota tak rychlo nestupa, aby to robilo problemy... spalinovy snimac by mal podla mna sluzit na ovladanie klapky pre vzduch, nie vzdy koresponduju spaliny s teplotou vody...
Odpovedať
Profilova fotka
@paloleky ale na vypnutie ladomatu by sa pravdepodobne ten signal dalmpouzit, a sice teplota spalin predsa klesne po dohoreni v kotli, a teda nastavit tam teplotu na cca 80stupnov a cvakne nie? Horsie to je zo zapinanim toho ladomatu...
Odpovedať
@radoslavc Treba si zohnat kapilarovy termostat,co ma snimac na takej tenkej trubicke co vyzera ako drotik,snimac pritiahnut napr drotom o dymovod.Na termostate nastavit tak 80°C a vybavene.Ja takto spinam obehove cerpadlo na sporaku s vodnym vymennikom.
Odpovedať
@radoslavc ...a cena takeho termostatu startuje tak okolo 10eur.
Odpovedať
@stanleykoooo Nikdy nebudú asi dve kúrenia rovnaké, ako aj potreba tepla, preto ja môžem hovoriť len o tom mojom. A zase kúrenári by mali vedieť všetko o kúrení keďže sú profesionáli, no bodaj by to aj tak bolo. Ja keď som išiel robiť kúrenie som dlho predtým študoval čo sa dalo. Keď prišli kúrenári ja som vedel čo chcem a oni vedeli ako to spraviť, takto je to ideálne, no mal som šťastie. Áno mám len jeden snímač v AN ten je pre teplomer ktorý mám pri počítači, keďže tam trávim asi najviac času, tak si sledujem teplotu v AN a podľa toho prikladám o ostatné sa nestarám ladomat má svoj termostat a čerpadlo pre kúrenie do radiátorov svoj. Jednoduché riešenie a úplne spoľahlivé, mám ho rok a ide bez jedinej poruchy
Odpovedať
Profilova fotka
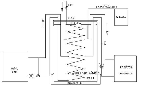
@gf565 mne sa o to stara kotol, teda v ramci moznosti, podla toho co vsetko stihli dokoncit, nakolko mam kotol boto enviro pm 15 Je to kombinovany kotol pelety drevo, momentalne palim ale drevo nakolko ho mam uz asi 3roky a cez leto to tu uz chrumalo jak chrumky a bojim sa ze by dalsiu zimu nedockalo... Takze kotol prioritne kuri iba nadrz ta ma 800l je medzi nimi termoventil na 50stupnov. Z aku mi ide privod do rozdelovaca kde mam cerpadla na podlahovku, tuv a jeden vyvod volny ten je nachystany na radiator pre pivnicu. Kotol ma celkom dobre riadenie az nato ze firma kedze uz ani neexistuje tak ani tu riadiacu jednotku nedokoncili, ale technik mi to podrobne vysvetlil a dokazem s tym zit aby to fungovalo bezpecne, kotol zacne kurit a po prekroceni 57stupnov zopne kotlove cerpadlo, ktore taha vodu cez termoventil a vracia mu spat 50stupnovu vodu. Ako pisem funguje to celkom fajn, akurat ked kurim drevom tak musim vystihnut nahriatie nadrze a prepnut ho na pelety, vtedy vypne kotlove cerpadlo do cca 2minut inak keby ho neprepnem tak by mu to trvalo cca 1hodinu, nedokazem to zmenit. Inak kotolnu sme robili ja a brat, on robil aj sebe kotolnu sam. Servisaci akurat prisli spustit kotol a nasledne asi po polroku firma skrachovala... Mas pravdu ze nieje kurenar ako kurenar... Ked to ale chapem tak ty mas v nadrzi iba jeden snimac, a ten asi je iba informativny?
Odpovedať
@stanleykoooo Áno teplomerom v AN ktorého displej mám tam kde som najčastejšie a ten keď kúrim sledujem aby som neprekúril a aby som vedel koľko tepla mám v AN, či mi už treba zakúriť. Kúrim len drevom, tam nejaká automatizácia nehrozí, takže riadiaci jednotku nepotrebujem. Teplomer mal iba 1,5 m dlhé čidlo k displeju, ten som rozstrihol priletoval predlžovací káblik asi 10 m a nemusím sa chodiť pozerať na AN.
Odpovedať
Profilova fotka
Aj ja som mal veľké problémy s ladomatom + attack 25 profi. vychladzovala sa mi akumulačka. Reklamacia na reklamáciu. Dokonca aj servismani z Attacku z Martina boli a nič. Vymenili vrtuľu na odťahu za väčšiu! Po troch rokoch trápenia a spálenia veľkého množstva dreva ( 15 - 18 pm ), som prišiel na to. Teraz máme spálené cca 1/2 zásoby dreva. Kotlík si hudie a snažím sa aby v ňom nevyhaslo!!! Toto je jedna z podmienok. Neviem ako pracuje Oventrop. No Ladomat bude " vždy " vychladzovať AN. Stávalo sa nám, že nám voda v systéme vrela, vypínalo a tomaticku ochranu kotla proti prekúreniu. No zažívali sme hororové situácie. Nemám žiadnu prídavnú automatiku ku kotlu. Jedine na podlahovku, ktorá si riadi teplotu vody v systéme. Aj som sa tu radil, chcel som nejaké vysvetlenie prečo je to tak. Dostával som tiež všakovaké otázky, nápady. Aby som to upresnil, nespochybňujem túto konverzáciu, schvaľujem ju. Človek sa veľa dozvie.Aj to čo montážne firmy NEVEDIA!
Odpovedať
@zavlahar nepochopil som co bol problem? kurit cely den v tom nevidim nejaky zmysel. Ja to mam akurat teraz tak ze kurim cca 3 nalozenia v mnozstve dreva v 20l kybli, co je tak asi 6h a potom 18h to ide z nabitej podlahy a nabitej akumulacky. Niektore steny domu este nemam zateplene. Tiez som stihol prekurit kotol, nechapem preco tomu laddomat nezabranil. Mal som stastie ze som mal chladiaci okruh kotla. S tym laddomatom to robim aktualne tak, ze ho vypinam a zapinam manualne. Ked zacnem kurit zapnem, ked dokonci kurenie vypnem. Asi je lepsie ked bezi dlhsie ako ked prestane bezat a prehreje sa kotol. Len mi je zvlastne ze laddomat za 300eur neovlada trosku pokrokovejsie funkcie. Tu teplotu z tych termostatov tiez uvazujem nejako grafovat cez cacti alebo cez zabbix. Kontaktoval som aj Tech, som zvedavy ci ta ich centralna regulacia kurenia mysli aj na laddomat. Odbornici na modrej streche su dajako zalezeni:)
Odpovedať
Článok sa načítava...
Profilova fotka
@radoslavc problem som pochopil ze mal taky isty ako ty a tym ze mu ladomat vybijal nadrz tak mal vysoku spotrebu, a takto ked nonstop kuri tak nemusi riesit ziadny ladomat ani nic podobne lebo si tu vodu priebezne udrzuje stale zohriatu. Kedysi sa tak tiez kurilo v kotloch na drevo, vecer sa naladoval plny kotol vsetko sa pozatvaralo a do rana vydrzali uhliky. Rano hodis 3polena a udrzujes teplo.
Odpovedať
Profilova fotka
Proste z toho vypliva ze ladomat je vhodny a dobry ku kotlu ktory ho vie ovladat alebo sa treba s nim potrapit dokupit potrebne veci a urobit z neho manualne automat, co vsak ale nemusi byt 100% ne
Odpovedať
@stanleykoooo ano len mi je zvlastne, ze kvantum ludi to ma a nejak to neriesia. Zeby to mali len na okrasu?
Odpovedať
Profilova fotka
@radoslavc pokial to maju zapojene ku kotlu ktory to dokaze ovladat tak su spokojny preco nie?
Odpovedať
@stanleykoooo to nie je len kotol, to je celý systém zapojenia a technológia kúrenia. Už som okolo toho veľa napísal, ale každý si len o tom svojom hovorí.
Odpovedať
Profilova fotka
@viktor811 zaujimave ale je ze ako moze nejaky odbornik kurenar zapojit ladomat na kotol ktory ho nevie ovladat, a tvarit sa ako je vsetko v uplnom poriadku a ako to dobre vymyslel? No bud ten kurenar nevie co robi alebo nevie ako to ma spravne fungovat.
Odpovedať
@stanleykoooo mnohi majstri nevedia co robia a preco to robia...
Odpovedať
Profilova fotka
@radoslavc robia to preto lebo ich to tak naucili, mnoho majstrov je stara skola co nad novymi vecami krutia nosom, a ti aj co sa do novych veci pusti tak o tom prd vie.
Odpovedať
Profilova fotka
@radoslavc Nekúrim celý deň. Akurát udržujem teplotu a horenie 2 - 3 polenami asi tak 4hod. A aký má význam vybiť AN do minima a znova ju ladovať do max? OČ v ladomate zap. a vyp. riadi kotol. To by som sa nabehal jak blbec ku kotlu. A keď sa mi blíži horná teplota v AN K 60°C doložím polená rozkúrim kotol a po dosiahnutí cca 85 °C ho vypnem a proces sa opakuje. Neviem aký máš ty kotol. Ja som sa pri Attack 25 DP PROFI tak vyškolil, že som prišiel na všakovaké vaci. A jak som už spomýnal odborník z Martina mi neporadil. Akurá čo urobil, dal väčšiu odťahovú vrtuľu a zvýšil mi výkon kotla. Pôvodnú si zobral. Ladom som nechcel, no ako ma presvečili z montážnej firmi, že má tu vlastnosť, pri výpadku el. energ. funguje ako samotiažka. Hlúposť na N-tu! Nefunguje. Preto som laboroval a skúšal všetko možné. Rôzne zapojenia, prepojenia. Až som prišiel na fígeľ, ktorý ani v Attacku mi nepovedali. To je všetko.
Odpovedať
Profilova fotka
@stanleykoooo Máš pravdu. Mene tak dali rozdeľovač zo 6 odbočkami a je mi na ho.... , AN s dvomi hadmi, že predohrev teplej vody. Som ho hneď zrušil!!! ešte v záruke.
Odpovedať
Profilova fotka
@radoslavc Nekúrim celý deň. Akurát udržujem teplotu a horenie 2 - 3 polenami asi tak 4hod. A aký má význam vybiť AN do minima a znova ju ladovať do max? OČ v ladomate zap. a vyp. riadi kotol. To by som sa nabehal jak blbec ku kotlu. A keď sa mi blíži horná teplota v AN k 60°C doložím polená rozkúrim kotol a po dosiahnutí cca 85 °C ho vypnem a proces sa opakuje. Neviem aký máš ty kotol. Ja som sa pri Attack 25 DP PROFI tak vyškolil, že som prišiel na všakovaké veci. A jak som už spomínal odborník z Martina mi neporadil a ani nevedel povedať prečo kotol nemá výkon. Akurát čo urobil, dal väčšiu odťahovú vrtuľu a zvýšil mi výkon kotla. Pôvodnú si zobral. Ladom som nechcel, no ako ma presvedčili z montážnej firmy, že má tu vlastnosť, pri výpadku el. energ. funguje ako samotiažka. Hlúposť na N-tu! Nefunguje. Preto som laboroval a skúšal všetko možné. Rôzne zapojenia, prepojenia, spôsoby kúrenia. Až som prišiel na fígeľ, ktorý ani v Attacku mi nepovedali. To je všetko.
Odpovedať
Profilova fotka
@zavlahar a o aky figel sa jedna ak smiem vediet? Ako si to nakoniec vyriesil? A ked kuris a blozi sa ti teplota v nadrzi k 85c ako vypnes? Co vypnes kotol? Co z drevom ktore tam hori?
Odpovedať
Profilova fotka
Cele je v tom, že vypnem odťahový ventilátor, a drevo len tleje. Ostatné si musíte ustrážuť.
Odpovedať
Defaultne mal kotol nastavenu teplotu spalin 50 stupnov kedy si mysli, ze prestal horit. Tym aj ked bolo dlho vyhasnute tak si myslel, ze hori a nahanal si teplu vodu z akumulacky. Aku teplotu spalin by ste dali s presvedcenim, ze zhaslo? 70 stupnov?
Odpovedať
Na pridanie príspevku sa musíte prihlásiť.
Presunutím fotiek môžete zmeniť ich poradie

Nenašli ste čo ste hľadali?